Подробные описания электрических схем проводки газ 3307 и газ 3309
Содержание
- 1 Электрическая схема газ 69 старого образца
- 2 Неисправности в электросхеме «Газель»
- 3 Уаз | автоэлектрик
- 4 План информационной статьи: Проводка ГАЗ 69 с нуля
- 5 Подключение аккумулятора к проводке ГАЗ 69
- 6 Схема электропроводки для буханки с карбюраторным двигателем
- 7 Неисправности коммутатора — симптомы и признаки
- 8 Улучшение электрооборудования
- 9 Электрика
- 10 Определение неисправностей
- 11 Схема подключения генератора на ВАЗ 2107
- 12 Генератор 2022.3771 на УАЗ-3151х с двигателем ЗМЗ-402
- 13 Соединение проводов с компонентами при укладке
- 14 Блог про Уаз
- 15 Подвеска
- 16 Описание ГАЗ-69 и его компонентов
- 17 Схема проводки для буханки с инжекторным двигателем.
- 18 Схема подключения регулятора напряжения в ГАЗ-69
- 19 Анализ схемы проводки автомобиля
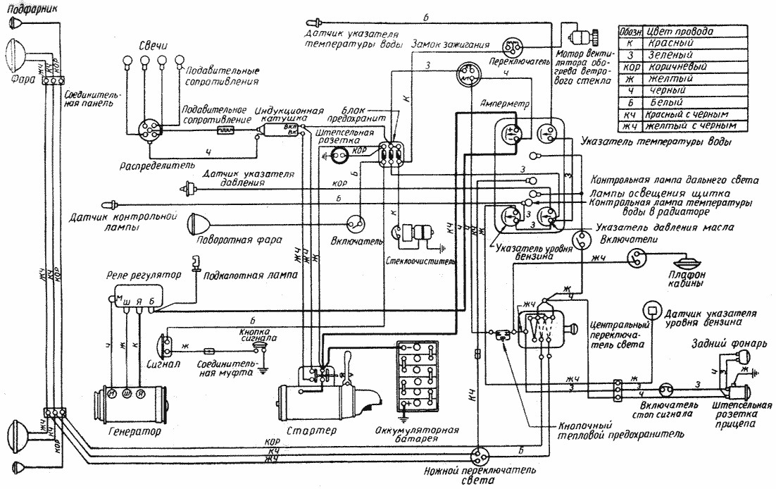
Электрическая схема газ 69 старого образца
ЭЛЕКТРООБОРУДОВАНИЕ АВТОМОБИЛЕЙ ГАЗ-69 и ГАЗ-69А
Одной из составных частей автомобилей ГАЗ -69, ГАЗ -69 А и прицепа ГАЗ -704 является электрооборудование .
Надежная и безотказная работа автомобилей во многом зависит от состояния электрооборудования , поэтому оно требует постоянного профилактического обслуживания , которое следует строго соблюдать .
Система электрооборудования автомобилей состоит из источников и потребителей электрического тока , проводов , контрольных приборов и вспомогательного оборудования .
На автомобилях ГАЗ -69 и ГАЗ -69 А установлено электрооборудование постоянного тока .
Приборы электрооборудования соединены по однопроводной системе , вторым проводом служат металлические части автомобилей . С „массой » автомобилей соединены все положительные клеммы приборов электрооборудования .
Номинальное напряжение в системе 12 вольт .
Принципиальная схема электрооборудования автомобилей ГАЗ -69 и ГАЗ -69 А одинакова и показана на фиг . 143. Принципиальная схема электрооборудования прицепа дана на фиг . 144.

Фиг . 143. Принципиальная схема электрооборудования автомобилей ГАЗ -69 и ГАЗ -69 А .
Фиг . 144. Принципиальная схема электрооборудования прицепа .
Неисправности в электросхеме «Газель»
Во время эксплуатации автомобиля могут периодически возникать различные неисправности. Причины неполадок могут быть следующими:
- Происходит естественное старение проводов. Электропроводка, как и все другие детали автомобиля, через определенное время нуждается в замене;
- Периодически происходящая перегрузка (короткое замыкание) приводит к оплавлению изоляции, и провода со временем начинают замыкать между собой;
- Пропадает масса (общая или на определенном жгуте). Если плохая общая масса, то может плохо крутить стартер при запуске двигателя.
Схема устройства стартера Газели При пропадании массы на любом из жгутов перестает нормально работать любое электрооборудование. Например, если нет массы на задние фонари, то вместо сигнала поворота будут перемигиваться все лампочки на заднем фонаре (типа «гирлянда»);
Может выходить из строя электронная система управления двигателем. Многие неисправности на ГАЗ 3302 и ГАЗ 2705 владельцы машин могут устранить самостоятельно. Несложно разобраться с предохранителями, с освещением, с отсутствием зарядки. А вот электронику двигателя лучше доверить специалистам – без диагностического оборудования находить причины неполадок в системе управления ДВС сложно.
Уаз | автоэлектрик
Архив рубрики “УАЗ”
Для увеличения схема электрооборудования автомобилей УАЗ-469 щелкните по рисунку
12 Апрель 2016. : к записи Схема электрооборудования автомобилей УАЗ-469 отключены. Читать запись полностью »
схема предохранителей уаз хантер
28 Март 2016. : к записи Схема расположения предохранителей УАЗ ХАНТЕР отключены.
Читать запись полностью »
Схема электрооборудования автомобиля УАЗ–31601 1 – указатель поворота передний правый; 2 – фара правая; 3 – фара левая; 4 – моторедуктор фароочистителя правый; 5 – фара противотуманная правая; 6 – фара противотуманная левая; 7 – сигнал звуковой; 8 – моторедуктор фароочистителя левый; 9 – указатель поворота передний левый; 10 – генератор; 11…
03 Март 2013. : 0.
Читать запись полностью »
Схема электрическая принципиальная УАЗ 31519 (Хантер) 2003 г 1 — правый передний фонарь; 2 — правая фара; 3 — правая противотуманная фара; 4 — сигнал звуковой; 5 — левая противотуманная фара; 6 — левая фара; 7 — левый передний фонарь; 8 — генератор; 9 — датчик температуры охлаждающей жидкости; 10 — датчик аварийного…
03 Март 2013. : 0.
Читать запись полностью »
Электрооборудование автомобилей УАЗ Patriot выпуска 2006 г el_Patriot(2006) Электрооборудование автомобилей УАЗ Patriot выпуска до 2007 г 1, 2 — блок-фары; 3, 4 — противотуманные фары; 5, 6 — звуковые сигналы; 7 — электровентилятор системы охлаждения двигателя; 8 — генератор; 9 — датчик концентрации кислорода; 10 — датчик положения распределительного…
03 Март 2013. : 0.
Читать запись полностью »
1 – фонарь передний; 2 – фара; 3 – фонарь спецзнака (только для УАЗ–3962); 4 – электродвигатель вентилятора отопителя (только для УАЗ–3962, УАЗ–2206); 5 – датчик сигнальной лампы аварийного состояния гидропривода тормозов; 6 – сигнал звуковой; 7 – повторитель боковой указателя поворота; 8 – фара поворотная (только для УАЗ–3962); 9 – переключатель…
03 Март 2013. : 0.
Читать запись полностью »
Схема электрооборудования автомобиля УАЗ–39094 с многофункциональными подрулевыми переключателями 1 – фонарь передний; 2 – фара; 3, 4 – противотуманные фары; 5 – фара; 6 – фонарь передний; 7 – выключатель контрольной лампы неисправности тормозной системы; 8 – сигнал звуковой; 9 – стеклоочиститель; 10 – выключатель стоп-сигнала; 11…
03 Март 2013. : 0.
Читать запись полностью »
Схема электрооборудования автомобиля УАЗ–39095 без многофункциональных подрулевых переключателей 1, 6 – фонари передние; 2, 5 – фары; 3, 4 – противотуманные фары; 7 – выключатель контрольной лампы неисправности тормозной системы; 8 – сигнал звуковой; 9 – стеклоочиститель; 10 – выключатель стоп-сигнала; 11 – переключатель указателей…
03 Март 2013. : 0.
Читать запись полностью »
Схема электрооборудования автомобиля УАЗ–33036 без многофункциональных подрулевых переключателей 1, 6 – фонари передние; 2, 5 – фары; 3, 4 – противотуманные фары; 7 – выключатель контрольной лампы неисправности тормозной системы; 8 – сигнал звуковой; 9 – стеклоочиститель; 10 – выключатель стоп-сигнала; 11 – переключатель указателей…
03 Март 2013. : 0.
Читать запись полностью »
Схема электрическая принципиальная УАЗ–3303 1 – фонарь передний; 2 – фара; 3 – электродвигатель вентилятора отопителя; 4 – датчик сигнальной лампы аварийного состояния гидропривода тормозов; 5 – сигнал звуковой; 6 – электродвигатель омывателя; 7 – выключатель плафона освещения кабины; 8 – плафон освещения кабины; 9 – лампа сигнальная…
03 Март 2013. : 0.
Читать запись полностью »
Схема электрическая принципиальная УАЗ–3153 1 – фонарь передний; 2 – фара; 3 – противотуманная фара; 4 – сигнал звуковой; 5 – противотуманная фара; 6 – фара; 7 – фонарь передний; 8 – генератор; 9 – датчик аварийного давления масла; 10 – датчик давления масла; 11 – датчик температуры охлаждающей жидкости; 12 – датчик аварийной температуры…
03 Март 2013. : 0.
Читать запись полностью »
Схема электрическая принципиальная УАЗ–31512 Схема электрооборудования автомобилей семейства УАЗ–31512 (кроме УАЗ–3153) 1 – передний фонарь; 2 – фара; 3 – противотуманная фара; 4 – звуковой сигнал; 5 – генератор; 6 – подкапотная лампа; 7 – датчик указателя темпеpатуpы охлаждающей жидкости в блоке цилиндpов; 8 – датчик сигнальной лампы…
03 Март 2013. : 0.
Читать запись полностью »
План информационной статьи: Проводка ГАЗ 69 с нуля
ВведениеЗначение и важность проводки в автомобиле
Особенности проводки ГАЗ 69
Необходимые инструменты и материалыПеречень инструментов для работы
Список материалов для проводки
Планирование и подготовкаИзучение схемы проводки ГАЗ 69
Разборка и подготовка автомобиля
Проводка основной электропроводкиПодключение аккумулятора
Прокладка проводов по кузову
Подключение главных компонентов: фар, стеклоочистителя, света и т.д.
Прокладка проводов в салоне автомобиляУстановка электрических приборов и переключателей
Подключение проводов к элементам приборной панели
Проверка и тестированиеПроверка работоспособности проводки
Выявление и устранение возможных неисправностей
Подведение итогов и рекомендацииОсновные проблемы и препятствия при проведении проводки ГАЗ 69
Советы и рекомендации по улучшению и оптимизации проводки
Подключение аккумулятора к проводке ГАЗ 69
Аккумулятор является одним из самых важных компонентов проводки ГАЗ 69. Его правильное подключение обеспечивает нормальное функционирование электрооборудования автомобиля и позволяет запускать двигатель.
Для подключения аккумулятора к проводке ГАЗ 69 необходимо выполнить следующие шаги:
- Установите аккумулятор в специально предназначенное для него место в двигательном отсеке автомобиля. Убедитесь, что аккумулятор надежно закреплен и не сдвигается при движении автомобиля.
- Подключите клеммы аккумулятора к соответствующим проводам проводки. Обычно клемма с положительным знаком (+) подключается к красному проводу, а клемма с отрицательным знаком (-) – к черному проводу. Убедитесь, что качество подключения хорошее и клеммы плотно зажаты на проводах.
- Если в проводке ГАЗ 69 предусмотрен главный предохранитель, убедитесь, что он установлен и работоспособен. Проверьте также состояние предохранителей на других узлах проводки. Если предохранитель сгорел, замените его на новый предохранитель аналогичной номинальной величины.
- После подключения аккумулятора и проверки состояния предохранителей, проверьте работу электрооборудования автомобиля. Убедитесь, что освещение, указатели поворота, звуковая сигнализация и другие устройства функционируют корректно.
- При необходимости дополнительной настройки проводки ГАЗ 69 произведите необходимые манипуляции в соответствии с инструкцией по эксплуатации автомобиля.
Правильное подключение аккумулятора к проводке ГАЗ 69 обеспечит надежное и безопасное функционирование электрооборудования автомобиля.
Схема электропроводки для буханки с карбюраторным двигателем
Для подключения электроприборов к системе автомобиля с карбюратором используется схема старого образца – разработанная для автомобилей УАЗ буханка 1954 – 1984 года выпуска.
Зачем может понадобиться схема электропроводки для такого автомобиля? Необходимость в инструкции по проведению проводов в автомобиле может появиться не только если исправляется какой-то дефект, мешающий эксплуатации транспортного средства, но и тогда, когда проводка прокладывается заново.
Стоит помнить, что схем для автомобиля с карбюраторным двигателем две. Первая – простая, в которой отсутствует электронный блок управления карбюратором (этот элемент появился уже после 1984 года и в старые схемы не входит).
Вторая – немного более сложная (учитывается подключение блока управления карбюратором). Такая схема должна применяться, если необходимо подключение к работе всех электронных систем автомобиля, а не только зажигания и необходимого для управления автотранспортным средством минимума.
Для проведения проводов по упрощённой схеме достаточно протянуть провод от аккумуляторной батареи через тумблер на зажигание для появления искры, и второй – через реле и кнопку на стартер для обеспечения возможности завести двигатель.
Если в генератор автомобиля не встроен регулятор напряжения, то его нужно приобрести и подключить в систему.
Неисправности коммутатора — симптомы и признаки
Коммутатор – это один из элементов электрического оборудования автомобиля. Его задача
– обеспечение нормальной работы бесконтактной системы зажигания. Крепления узла производится в подкапотном пространстве.
Устройство отличается
надежностью, способностью выдерживать серьезные вибрации и ударные нагрузки
Это очень важно, ведь в корпусе коммутатора находятся чувствительная к воздействиям электроника
В основе коммутатора ВАЗ
– стандартная микросхема L 497, которая производит управление транзистором «N-P-N» типа.
>Особенность схемы
– возможность программирования со стороны пользователя и установка необходимого коэффициента задержки. От корректности этого показателя напрямую зависит запуск холодного двигателя.
Благодаря четкой настройке
, можно ускорить частоту вращения коленчатого вала (исключив при этом провалы в работе) и гарантировать качественную тягу силового узла.
К основным параметрам устройства коммутатора можно отнести:
Диапазон напряжений – от 6 до 16 Вольт;рабочий уровень напряжения – 13,5 Вольт;обеспечение бесперебойной искры при вращении коленвала в диапазоне от 20 до 7000 оборотов;
ток коммутации – от 7,5 до 8,5 А.
Признаки неисправности коммутатора
Одним из главных симптомов неисправности коммутатора — потеря искры
. Двигатель плохо заводится и время от времени глохнет, появляются перебои в работе.
Но не стоит торопиться с заменой
— важно убедиться в причине, ведьпотеря искры может произойти по целому ряду причин – выходу из строя датчика Холла, разрыве ремня ГРМ, неисправности катушки зажигания, плохому контакту в крышке распределителя, проблемами в проводке и так далее
По этому в первую очередь необходима комплексная диагностика. Самым быстрым и эффективным способом в данном случае может послужить автомобильный диагностический сканер. В большинстве своём данного рода приборы достаточно просты в эксплуатации и имеют демократичную цену
Из представленных на нашем рынке можем посоветовать обратить внимание на мультимарочный сканер Scan Tool Pro Black Edition
Улучшение электрооборудования
Большинство автолюбителей согласятся, что не менее важная вещь — это центральный замок на УАЗ. Замок на УАЗ Буханка легко покупается в любом магазине автозапчастей и без проблем устанавливается на транспортное средство.
Еще один «апгрейд» для этого автомобиля — это электровентилятор двигателя. Электровентилятор — стандартная деталь для большинства современных машин. Однако в старых моделях такой прибор не устанавливался. Множество автолюбителей уже убедилось в полезности такой детали электропроводки, как электровентилятор, поэтому его довольно часто устанавливают на Буханку, тем более что его можно легко приобрести в любом автомагазине.
Кроме того, частенько владельцы УАЗ 452 меняют стандартные зеркала. Поскольку данное авто часто эксплуатируется в довольно экстремальных условиях, то зеркала с подогревом будут явно нелишними. Особенно для водителей в холодных краях. Зеркала с электроподогревом достаточно просто устанавливаются на Буханку, так как электрическая схема УАЗ 452 позволяет делать такие улучшения.
Источник
Электрика
- Как снять аккумулятор ГАЗ 69
- Как поменять батарейку в брелке GAZ 69 своими руками
- Поменять батарейку в ключе GAZ 69
- Как заменить батарейку в пульте GAZ 69
- Как заменить блок предохранителей GAZ 69
- Поменять втягивающее реле GAZ 69
- Заменить габаритную лампу GAZ 69 своими руками
- Как заменить задний фонарь ГАЗ 69
- Снятие задней фары GAZ 69 своими руками
- Как поменять замок зажигания GAZ 69 своими руками
- Замена катушки зажигания GAZ 69
- Снятие кнопки стеклоподъемника ГАЗ 69 своими руками
- Как поменять лампу ближнего света GAZ 69
- Как заменить лампу в бардачке ГАЗ 69
- Поменять лампу в габаритах GAZ 69 своими руками
- Как заменить лампу в дальний свет ГАЗ 69
- Заменить лампу в задний ход GAZ 69
- Как заменить лампу в поворотниках ГАЗ 69 своими руками
- Замена ламп в приборной панели ГАЗ 69 своими руками
- Заменить лампу в противотуманный фарах GAZ 69 своими руками
- Установка ламп в ПТФ ГАЗ 69
- Заменить лампу в фарах ГАЗ 69
- Ремонт лампы освещения салона GAZ 69
- Поменять лампу стоп сигнала ГАЗ 69
- Поменять лампы задних фонарей GAZ 69 своими руками
- Снять левую фару ГАЗ 69
- Снять моторчик стеклоподъемника ГАЗ 69 своими руками
- Как снять переднюю фару ГАЗ 69
- Снять правую фару GAZ 69 своими руками
- Как поменять предохранители GAZ 69
- Замена предохранителя прикуривателя GAZ 69
- Как заменить противотуманные лампы GAZ 69
- Заменить реле поворотов ГАЗ 69
- Ремонт реле стартера ГАЗ 69 своими руками
- Как заменить реле стеклоочистителя GAZ 69
- Как поменять свечи зажигания ГАЗ 69
- Поменять щетки генератора ГАЗ 69
- Электросхема акпп GAZ 69
- Электросхема акустической системы GAZ 69
- Электросхема бензонасоса ГАЗ 69
- Электросхема блока предохранителей GAZ 69
- Электросхема блока управления двигателем GAZ 69
- Электросхема вентилятора охлаждения ГАЗ 69
- Электросхема включения бензонасоса ГАЗ 69
- Электросхема включения вентилятора охлаждения GAZ 69 своими руками
- Электросхема включения кондиционера ГАЗ 69
- Электросхема включения переднего моста ГАЗ 69 своими руками
- Схема включения стартера GAZ 69 своими руками
- Схема включения фар GAZ 69
- Схема генератора GAZ 69
- Схема датчика давления масла ГАЗ 69
- Электросхема датчика кислорода ГАЗ 69 своими руками
- Электросхема датчика охлаждающей жидкости ГАЗ 69 своими руками
- Электросхема датчика скорости ГАЗ 69 своими руками
- Электросхема датчика температуры ГАЗ 69
- Электросхема датчика уровня топлива GAZ 69
- Схема двигателя GAZ 69 своими руками
- Схема дворников GAZ 69
- Электросхема зажигания GAZ 69
- Электросхема замка зажигания GAZ 69
- Электросхема звукового сигнала GAZ 69
- Схема инжектора GAZ 69 своими руками
- Электросхема карбюратора ГАЗ 69
- Электросхема корректора фар GAZ 69
- Схема освещения салона GAZ 69 своими руками
- Электросхема отопителя GAZ 69
- Электросхема охлаждения двигателя ГАЗ 69
- Схема панели приборов GAZ 69
- Электросхема передних фар ГАЗ 69
- Схема печки ГАЗ 69
- Схема приборной панели ГАЗ 69
- Электросхема проводки ГАЗ 69
- Схема противотуманных фар GAZ 69 своими руками
- Электросхема реле бензонасоса GAZ 69
- Электросхема реле давления GAZ 69
- Схема реле поворотов GAZ 69
- Схема реле регулятора GAZ 69
- Электросхема реле стартера GAZ 69 своими руками
- Электросхема системы впрыска GAZ 69
- Схема системы зажигания GAZ 69 своими руками
- Схема системы кондиционирования GAZ 69 своими руками
- Электросхема системы охлаждения ГАЗ 69 своими руками
- Схема системы управления двигателем GAZ 69
- Электросхема стартера ГАЗ 69
- Электросхема стеклоочистителя ГАЗ 69
- Электросхема стеклоподъемников ГАЗ 69
- Схема стоп сигналов ГАЗ 69 своими руками
- Схема топливного насоса GAZ 69
- Схема топливной системы ГАЗ 69
- Схема тормозной системы GAZ 69 своими руками
- Электросхема центрального замка GAZ 69 своими руками
- Электросхема щитка приборов GAZ 69
- Электросхема эбу ГАЗ 69
- Коды ошибок GAZ 69
Определение неисправностей
При отказе в работе какого-либо прибора с помощью электросхемы легко проверить, вышел ли он из строя или где-то прервалась электрическая цепь.
Схема питания автомобиля ГЗ-3307
При проверке учтите, что многие цепи находятся под напряжением лишь при включенном зажигании. Если лампочка горит или стрелка тестера отклоняется, на контакте есть напряжение, следовательно, вышел из строя проверяемый элемент. Если ток не подводится, надо найти обрыв в цепи.
Система зажигания Газ 3307
Присоедините его зажимы к концам проверяемого провода. Если обрыва нет, стрелка отклонится, в противном случае останется неподвижной. Для восстановления цепи можно соединить другим проводом нужные контакты, при этом необходимо провести и закрепить его подальше от движущихся частей автомобиля.
Схема подключения генератора на ВАЗ 2107
А именно — правильно отрегулировать работу элементов системы зажигания. Напряжение должно быть 13, 6 — 14 Вольт, при включении фар и печки не должно стать ниже 13, 4 Вольта.





Генератор 2022.3771 на УАЗ-3151х с двигателем ЗМЗ-402
Наиболее простой в плане подключения является задняя часть автомобиля, где требуется лишь закрепить жгут и подключить задние фонари и датчик уровня топлива в бензобаке.
Задний подшипник жестко напрессовывается на вал ротора, и без съемника здесь практически не обойтись. Через катушку реле проходит ток и якорь начинает притягиваться, при этом контакты размыкаются
Обратите внимание! Ток в обмотку возбуждения подводят через щетки, прижатые к кольцам ротора. Если заведется нормально, то стартер и проводка в норме
Просадка до 12,1. Если зарядки не хватает, или она полностью отсутствует, причин возникновения таких неполадок может быть несколько: изношены щетки в щеточном узле; присутствуют обрывы или замыкание в обмотке якоря; эти же самые дефекты имеются в статорной обмотке; неисправен диодный мост. Ели есть обрыв обмотки, или пробой на массу, ротор надо заменить. Параллельно пытавшись бороться с нехваткой мощности генератора на холостых оборотах излечилось протяжкой и зачисткой всех силовой проводки, «масс», а также заменой блока силовых предохранителей, диодный мост и РР оказались не виноваты , откопал на просторах Сети изящное и простое до безобразия решение. Не буду рассматривать варианты «переполюсовки» обмотки возбуждения, поскольку реальная отдача от такой операции невысока. Три дополнительные диода обеспечивают питание регулятору напряжения, а он в свою очередь передает его на обмотку возбуждения генератора.
Соединение проводов с компонентами при укладке
Проводка ГАЗ 69 требует аккуратного подключения проводов к различным компонентам автомобиля. Ниже приведены некоторые советы и инструкции для правильного соединения проводов с компонентами при укладке проводки.
- Прокладывайте провода точно по маршруту: перед соединением проводов с компонентами, убедитесь, что они корректно проложены в соответствии с маршрутом проводки. Используйте схемы проводки и маркировку на каркасе автомобиля, чтобы не запутаться. Правильное проложение проводов поможет исключить пересечения и повреждения при установке.
- Используйте электрические соединители: при соединении проводов с компонентами, рекомендуется использовать специальные электрические соединители, такие как пайка или разъемы. Это обеспечит надежное и безопасное соединение проводов, исключая вероятность их отсоединения или короткого замыкания.
- Проверьте качество соединения: после выполнения каждого соединения проводов с компонентами, необходимо проверить качество соединения. Проверьте, что провод крепко закреплен и не может быть случайно оторван. Убедитесь, что соединение надежно изолировано, чтобы исключить возможность короткого замыкания или перетекания тока.
- Закрепите провода: после укладки проводов и их соединения с компонентами, рекомендуется закрепить провода, чтобы предотвратить их движение и потенциальное повреждение при вибрации автомобиля или других факторах. Используйте крепления проводов, которые обеспечивают надежное закрепление и защиту проводов от возможных повреждений.
- Отведите провода от источников тепла: при укладке проводов и их соединении с компонентами, убедитесь, что провода отведены от источников тепла, таких как выхлопная система или двигатель. Избегайте контакта проводов с горячими поверхностями, чтобы предотвратить их повреждение или возможность возникновения пожара.
Блог про Уаз
В Уаз Хантер хватает разных реле, большая часть из них, управляющая фарами, поворотами и стеклоочистителями расположена в видимом месте на левой боковине панели передка со стороны водителя. Однако есть два реле находящиеся в моторном отсеке, о которых в официальном руководстве по эксплуатации написано лишь несколько строк, это реле главное и реле электробензонасоса системы управления двигателем.
Между тем, от исправности и работоспособности этих двух силовых реле напрямую зависит, сможете вы вообще завести двигатель машины или нет, так как через реле главное ЭБУ подается питание на все исполнительные электромеханизмы и датчики системы, которые имеют номинальное напряжение питания 12 Вольт, а реле электробензонасоса подает напряжение на электробензонасос системы питания топливом и в цепь нагрева датчика кислорода.
Реле главное и реле электробензонасоса установлены в моторном отсеке на щитке передка над двигателем, справа от вакуумного усилителя тормозов, если смотреть по ходу машины. Оба реле совершенно одинаковые, с одним и тем же каталожным номером 90.3747-10, и видимого внешнего отличия не имеют.
Реле четырехконтактные, электромагнитного типа с нормально разомкнутыми контактами, предназначены для управления силовыми цепями до 30А. Отличить их внешне можно по следующему признаку — к колодке реле главного ЭБУ подходят более толстые провода большего сечения.
Конструктивно силовое реле 90.3747-10 состоит из изолированного основания с четырьмя запресованными штырями и установленной на нем катушкой электромагнита с якорем и подвижным подпружиненным контактом-коромыслом, и пластмассового корпуса запрессованного по контуру основания. Подключение реле к жгуту проводов производится посредством четырехконтактных розеток.
Параметры реле 90.3747-10.
— Диапазон электропитания : 8-16 Вольт — Номинальное напряжение : 12 Вольт — Ток управления : не более 0.2 Ампер — Напряжение срабатывания : не менее 8,0 Вольт — Напряжение отпускания : 1.5-5.0 Вольт — Максимальный ток в силовой цепи : 30 Ампер — Активное сопротивление обмотки : 80+-10 Ом
Предохранители силовых цепей электронного блока управления (ЭБУ) двигателем.
Рядом с реле главное и реле электробензонасоса на дополнительных колодках крепятся два плавких ножевых предохранителя. На 10 ампер, красного цвета — для защиты силовой цепи ЭБУ идущей от выключателя зажигания, и на 20 ампер, желтого цвета — для защиты силовой цепи ЭБУ идущей от аккумулятора, цепи питания электробензонасоса и цепи нагрева датчика кислорода.
Необходимость защиты и периодического обслуживания реле.
Место расположения реле главное и реле электробензонасоса в моторном отсеке весьма противоречиво, с одной стороны к ним хороший доступ, а с другой — на них там постоянно воздействует конденсат или дождевая вода которая проникает через зазор между кузовом и задней частью капота. Реле практически утоплены в толстой шумоизоляции и прямо через нее прикручены своими кронштейнами к панели.
Вода и конденсат стекающие по шумоизоляции попадают на колодки, в контакты реле и предохранителей, которые начинают быстро корродировать и соответственно не обеспечивают хороший контакт или вообще выходят из строя. Для защиты и ослабления негативного воздействия на реле и предохранители желательно как то их отодвинуть от шумоизоляции, например взяв винты большей длины и заново закрепив их через толстые резиновые шайбы, или вообще — изготовить для них какой то защитный кожух.
В любом случае, эти реле вместе с предохранителями надо снимать хотя бы раз в год и зачищать их контакты от возникшей коррозии, это напрямую повлияет на работу двигателя, ощутите сразу, особенно когда он будет работать на холостых оборотах.
Диагностика неисправностей связанных с реле главное и реле электробензонасоса Уаз Хантер.
Коды ошибок системы управления двигателем с ЭБУ Микас 7.2 связанные с реле главным и реле электробензонасоса, другие внешние признаки неисправности их самих или их электрических цепей, способы устранения неисправностей, а также аналоги и варианты замены реле главного ЭБУ и реле электробензонасоса Уаз Хантер подробно рассмотрены в следующем материале.
Подвеска
Ремонт втулки стабилизатора GAZ 69 своими рукамиРемонт задних амортизаторов GAZ 69 своими рукамиЗаменить задние пружины ГАЗ 69Установка задних стоек GAZ 69 своими рукамиЗаменить задний ступичный подшипник GAZ 69Поменять колесо ГАЗ 69Как заменить опорный подшипник ГАЗ 69Как поменять передние амортизаторы GAZ 69Как поменять передние пружины GAZ 69Как поменять передние стойки GAZ 69Замена переднего ступичного подшипника ГАЗ 69 своими рукамиКак заменить подшипник задней ступицы ГАЗ 69Заменить подшипник передней ступицы GAZ 69Как заменить резинки стабилизатора GAZ 69Ремонт сайлентблоков задней балки ГАЗ 69 своими рукамиПоменять сайлентблоки задних рычагов ГАЗ 69 своими рукамиРемонт сайлентблоков передних рычагов GAZ 69Как поменять стойки стабилизатора ГАЗ 69Ремонт шаровой опоры GAZ 69Как поменять шпильку колеса ГАЗ 69Ремонт шпильки на ступице GAZ 69
Описание ГАЗ-69 и его компонентов
ГАЗ-69 — советский внедорожник, выпускавшийся с 1953 по 1972 год. Этот автомобиль был широко использован в СССР и других странах Восточного блока благодаря своей надежности и проходимости. ГАЗ-69 был предназначен для различных задач, включая военные и гражданские нужды.
Основные компоненты ГАЗ-69 включают:
Шасси и кузов: ГАЗ-69 имеет легкий и прочный кузов из металла, способный выдерживать работу в сложных условиях. Шасси обеспечивает хорошую проходимость и маневренность.
Двигатель: ГАЗ-69 оснащен бензиновым двигателем объемом 2,1 литра и мощностью 55 лошадиных сил. Этот двигатель обеспечивает автомобилю достаточную мощность для работы в различных условиях.
Трансмиссия: Автомобиль имеет четырехступенчатую механическую коробку передач, которая позволяет выбирать наилучшую передачу для различных дорожных условий. Также присутствует раздаточная коробка для переключения между задним и полным приводом.
Подвеска: ГАЗ-69 имеет независимую переднюю подвеску и жесткую заднюю ось. Это обеспечивает хорошую проходимость по бездорожью и стабильность на дорогах.
Электрооборудование: Автомобиль оснащен системой электрооборудования, включающей генератор, аккумулятор и электрическую проводку
Важной частью системы является регулятор напряжения, который обеспечивает стабильное напряжение для работы электрических приборов.
В целом, ГАЗ-69 — надежный и универсальный внедорожник, который позволяет справиться с различными задачами в тяжелых условиях эксплуатации. Этот автомобиль остается популярным среди коллекционеров и любителей классической автомобильной техники.
Схема проводки для буханки с инжекторным двигателем.
При ремонте электропроводки в таком автомобиле найти готовую схему подключения сложно – производитель не включил её в инструкцию по эксплуатации.
Считается, что схема подключения электроприборов у автомобилей УАЗ буханка с инжекторным двигателем практически полностью соответствует схеме, которая используется у авто с карбюратором, но в реальности они отличаются.
Для решения проблем управления автомобилем, связанных с проводкой, используется 2 схемы подключения – стандартная на буханку с карбюраторным двигателем и инжекторная для ГАЗ – 69 «Козел».
Объединение сведений из этих двух схем позволяет ремонтировать либо заново прокладывать проводку в инжекторной буханке.
Вместо схемы инжекторного ГАЗ – 69 может использоваться схема системы электронного управления двигателем, поэтому водители советуют возить её с собой вместе со схемой проводки на карбюраторном двигателе буханки.
Эти источники позволяют управляться с проводкой инжекторной буханки по всему автомобилю, но для некоторых электронных узлов, если они не предусмотрены стандартной схемой подключения.
В таком случае стоит обратиться на специализированные форумы – более опытные владельцы буханок могут не только подсказать решение возникшей проблемы, но и поделиться недостающей для этого схемой, если их автомобиль такой же модели, что и неисправный.
Знаменитая «буханка» – многоцелевой УАЗ 452 появился в линейке Ульяновского автозавода еще в 1965 году и остается на конвейере до сих пор. Конечно, за годы выпуска производитель всячески модернизировал авто – изменилась подвеска, двигатель, схема электропроводки УАЗ 452, но в целом, вся конструкция осталась прежней.
Схема подключения регулятора напряжения в ГАЗ-69
Регулятор напряжения является важной частью электрической системы автомобиля ГАЗ-69. Он отвечает за поддержание стабильного напряжения на аккумуляторе и других электрических приборах автомобиля
Схема подключения регулятора напряжения в ГАЗ-69 проста и состоит из нескольких основных компонентов:
- Регулятор напряжения;
- Генератор;
- Аккумулятор;
- Реле горячего пуска;
- Система зарядки.
Регулятор напряжения обычно располагается в двигательном отсеке автомобиля. Он подключается к генератору и аккумулятору. Регулятор напряжения следит за напряжением на аккумуляторе и позволяет регулировать выходное напряжение генератора в зависимости от текущих потребностей аккумулятора.
Схема подключения регулятора напряжения в ГАЗ-69 выглядит следующим образом:
| Порядок подключения | Компоненты |
|---|---|
| 1 | Регулятор напряжения |
| 2 | Генератор |
| 3 | Аккумулятор |
| 4 | Реле горячего пуска |
| 5 | Система зарядки |
Регулятор напряжения имеет несколько выводов, которые подключаются по определенным проводам
Важно следовать инструкциям и схеме подключения для правильной работы электрической системы автомобиля
Схема подключения регулятора напряжения в ГАЗ-69 предоставляет надежную работу электрической системы и обеспечивает оптимальное напряжение на аккумуляторе и других приборах автомобиля.
Анализ схемы проводки автомобиля
Прежде чем приступить к установке проводки на автомобиле ГАЗ 69, необходимо внимательно изучить схему проводки данной модели автомобиля. Схема проводки представляет собой наглядную диаграмму, на которой показаны все электрические соединения и компоненты автомобиля.
Анализ схемы проводки позволяет разобраться в работе электрической системы автомобиля и определить, какие участки проводки требуют замены или исправления. Также анализ схемы помогает понять, какие провода и кабели нужно использовать при установке новой проводки.
Схема проводки автомобиля ГАЗ 69 включает в себя различные компоненты, такие как генератор, стартер, аккумулятор, фары, задние фонари, сигнальные устройства и другие элементы. Каждый из этих компонентов имеет свое электрическое соединение с проводами, и схема проводки позволяет определить все эти соединения и их расположение.
Для более удобного анализа схемы проводки можно воспользоваться цветовыми обозначениями проводов. На схеме проводки каждый провод имеет свой цвет, и зная эти цвета, можно легко определить, какой провод соединяет тот или иной компонент автомобиля.
Также на схеме проводки указаны различные предохранители и реле, которые защищают электрическую систему автомобиля от перегрузок и коротких замыканий. Зная расположение этих элементов на схеме, можно быстро найти их в реальности и осуществить замену или ремонт при необходимости.
Итак, перед установкой проводки на автомобиле ГАЗ 69 рекомендуется тщательно изучить схему проводки данной модели автомобиля. Это поможет разобраться в электрической системе автомобиля, определить неисправные участки проводки и правильно установить новую проводку.














