Схема проводки камаз 5320
Содержание
- 1 Общая электросхема – КАМАЗ модели 5320
- 2 Устранение неисправностей
- 3 Блок реле предохранителей КАМАЗ 5490, 65206 65207
- 4 Общая схема
- 5 Электропроводка Камаз: разбираемся в модификациях
- 6 Как определить неисправность?
- 7 Особенности электрооборудования
- 8 Особенности электрооборудования
- 9 Как подключить генератор на камазе схема
- 10 Схема Подключения Генератора Камаз
- 11 Освещение салона
- 12 дон юг авто сервис — КАМАЗ
- 13 Электрооборудование
Общая электросхема – КАМАЗ модели 5320
Аккумуляторная батарея
Для улучшения эксплуатационных характеристик на автомобиле устанавливаются:
- Две емкостные (по 190 А-ч) аккумуляторные батареи серии 6СТ-190ТР последовательно соединенные между собой;
- Подключенные параллельно генератору в схему электрооборудования с напряжением в 12 В каждая;
- Отрицательный вывод аккумуляторов защищен дистанционным выключателем и присоединен к кузову автомобиля.
На представленной схеме указаны:
- Две батареи серии 6СТ-190ТР;
- Выключатель дистанционный типа ВК 860;
- Внутрисалонная кнопка выключателя;
- Дистанционный выключатель Термостарт;
- Реле, отвечающее за отключения обмоток возбуждения генератора;
- Двенадцатиполюсный генератор Г-272;
- Регулятор напряжения;
- Плавкий предохранитель;
- Ручной выключатель стартера и приборов;
- Контактор;
- Электронный амперметр.
Как выставить зажигание
Для того чтобы выставить зажигание на КамАЗе, нужно:
- Поднять кабину и защелкнуть фиксатор опорной стойки.
- Найти на корпусе кожуха маховика устройство механического типа. Поднять его шток и повернуть на 90°.
- При помощи ключа (17 мм) открутить 2 болта и снять щиток, защищающий механизм от попадания грязи.
- Вставить металлический стержень сквозь прорезь кожуха в разъем маховика.
- Повернуть коленвал слева направо.
- Проверить положение вала привода топливного насоса.
- Если шкала поворотной муфты находится в положении вверх, нужно совместить нулевую метку привода с риской на фланце топливного насоса и затянуть болты.
- Если она находится в нижнем положении, следует поднять стопор и повернуть коленвал 1 раз.
Устранение неисправностей
При работе на сложных участках владельцам Камазов приходится оперативно решать вопросы замены вышедших из строя компонентов. В сети доступны видео материалы о замене своими руками ламп и предохранителей, однако не даются советы о мерах безопасности.
В частности, при работающем двигателе:
- Нельзя подсоединять или отсоединять штепсельные разъемы на генераторной установке;
- Нельзя отсоединять или подсоединять плюсовой вывод аккумуляторной батареи;
- Нельзя запускать двигатель при отсоединенном плюсовом выводе от генератора.
При обслуживании разъемов следует использовать токопроводящую смазку Литол-24 (ГОСТ 21150-87). Она защитит соединения от влаги и пересыхания.
Также следует соблюдать меры безопасности и при поиске неисправностей:
- Категорически запрещается проверять исправность работы генератора путем замыкания выводов – «плюс», «О» и «В»;
- Запрещается устанавливать перемычку на массу на выводах и между собой;
- Запрещается замыкать вывод «Ш» щеткодержателя с плюсовыми выводами генератора через техническое окно в кожухе. Несоблюдение этого приведет к выходу из строя регулятора напряжения.
Блок реле предохранителей КАМАЗ 5490, 65206 65207
Можно применять некачественное топливо, причем использовать любую его разновидность.
Электрическая схема системы контрольно-измерительных приборов: 1 — указатель уровня топлива; 2 — датчик указателя уровня топлива; 3 — предохранитель Обе батареи монтируются в специальный ящик, расположенный на раме машины, позади кабины. Еще одна проблема, которая может произойти — это выход из строя генератора или его неполноценная работа.
При замене проводки помните о том, что кабель лучше несколько раз заизолировать перед укладкой. Выключатель 8 аварийной световой сигнализации обеспечивает одновременное включение всех указателей поворота в прерывистом режиме. Натяжение ремней привода генератора и водяного насоса : — отклонив генератор вверх, обеспечьте номинальное натяжение ремней, затяните болт регулировочный , болт крепления планки генератора и гайки болтов крепления передней и задней лап генератора. Световые индикаторы и звуковая сигнализация Мигающая индикация указателей обеспечивается аварийным реле-прерывателем. Не подсоединяйте и не отсоединяйте штепсельные разъемы и плюсовой вывод генератора при работающем двигателе и включенных аккумуляторных батареях, а также не пускайте двигатель при отсоединенном плюсовом проводе генератора.
Выключатель 8 аварийной световой сигнализации обеспечивает одновременное включение всех указателей поворота в прерывистом режиме. На вкладыше к Руководству приведены принципиальная схема электрооборудования автомобиля, перечень элементов схем с указанием маркировки типа этих элементов от основных поставщиков. Функциональная схема световой и звуковой сигализации тормозной системы.
К нему относятся: Фары ближнего и дальнего света; Освещение номерного знака; Противотуманные фонари; Фара, которая освещает пространство под кузовом. Выключатель 8 аварийной световой сигнализации обеспечивает одновременное включение всех указателей поворота в прерывистом режиме. При этом замыкаются контакты датчика 20, установленного в контуре III пневмопривода тормозных механизмов, и загорается контрольная лампа. Поскольку этот узел отвечает за работоспособность всего оборудования во время движения, о его поломке вы узнаете сразу. Электроэнергию вырабатывает генераторная установка.
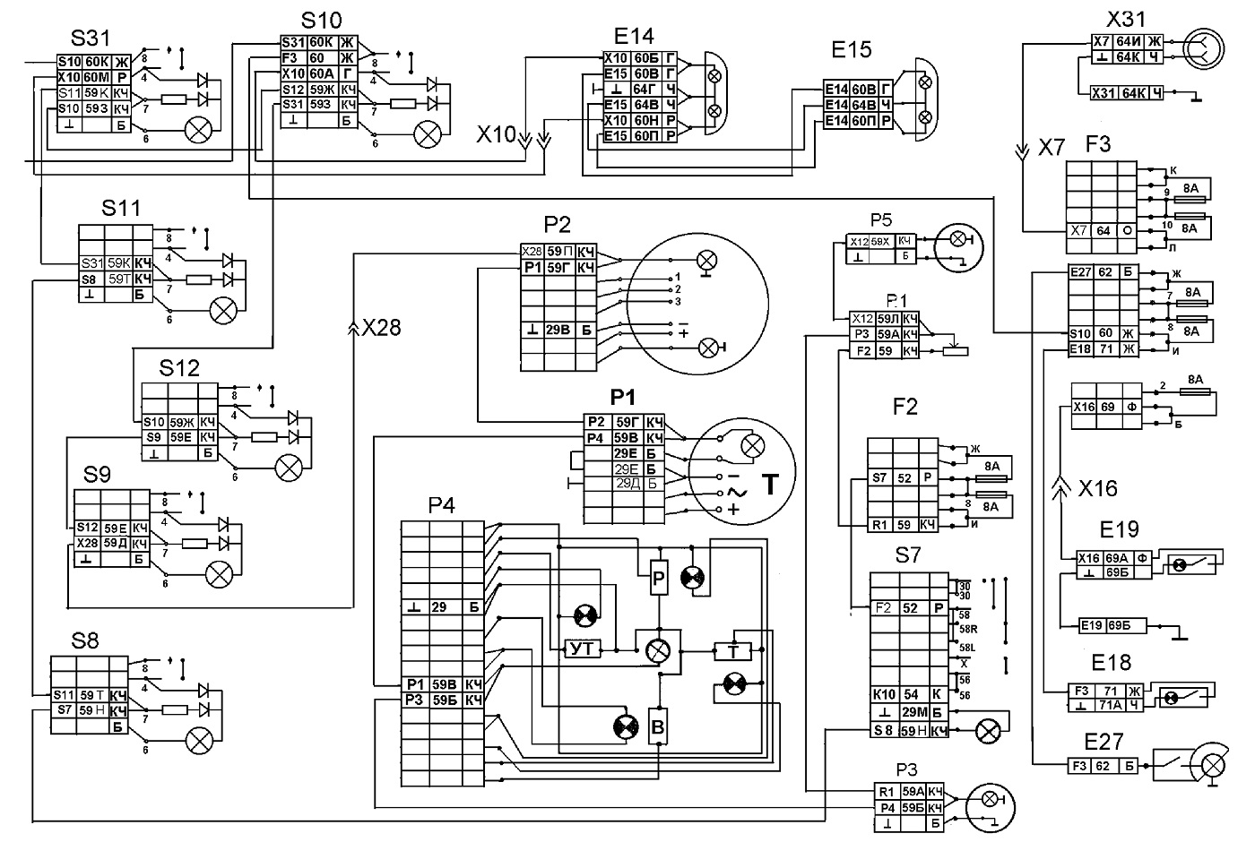
На схемах рядом с условным изображением элементов электрооборудования приведены номера присоединяемых электропроводов, буквами обозначен их цвет: Б — белый; Г — голубой; Ж — желтый; 3 — зеленый; К — красный; КЧ — коричневый; О — оранжевый; Р — розовый; С — серый; Ф — фиолетовый; Ч — черный. Цена распечатки 10 листов в разы меньше, чем стоимость инструкции, предлагаемой различными ресурсами и издательствами. Возможные неисправности проводки Поломки в работе электропроводки — это проблема, с которой сталкиваются многие наши соотечественники. В системе применяется реверсивный электродвигатель МЭ
Электростартер управляется через реле, при помощи выключателя приборов. Электросхема блока освещения Внутреннее и наружное освещение предназначены для эксплуатации автомобиля в условиях плохой видимости и темное время суток. Функциональная схема световой и звуковой сигализации тормозной системы. Звуковая сигнализация предназначена для оповещения о нормальной работе агрегатов. Несмотря на прекращение производства, устройство активно применяется в строительстве, так как до сих пор актуально по своим параметрам. Электрооборудование КАМАЗ. Схемы эектрооборудования.ТОэлектрооборудования автомобиля КАМАЗ
Общая схема
В данной публикации будет представлена общая схема, а также деталировка отдельных подсистем.
В целом же автомобиль доказал свою надежность, однако суровые эксплуатационные условия заставляют владельцев пристально следить за отдельными элементами и узлами электрохозяйства.
Деталировка электрооборудования
Схема электропроводки КАМАЗ 55111 в рамках данной публикации представлена в виде постраничных элементов:
- Для удобства общая схема разделена на 10 листов (аналогично тому, как представлена инструкция в заводской документации);
- Формат частей пронумерован нами А и В с нумерацией, где А – первый ряд, а Б – соответственно второй;
- Такой способ вывода для распечатки в формате А3 и А4 максимально удобен;
- Все фото в статье кликабельны и адаптированы под работу не только на ПК, но и на планшетных устройствах.
Ниже представлено, как должна осуществляться склейка публикуемых частей. Цена распечатки 10 листов в разы меньше, чем стоимость инструкции, предлагаемой различными ресурсами и издательствами.
| А1 | А2 | А3 | А4 | А5 |
| В1 | В2 | В3 | В4 | В5 |
Основные подсистемы
Также следует помнить о модификациях автомобиля при обслуживании и ремонте, поскольку проводка КАМАЗ 5511 может иметь отличия.
В частности:
- на отечественных дорогах колесит немало конверсионной техники, имеющей экранированные элементы,
-
ряд модификаций выпускались для жарких стран
, поэтому подключение более мощного отопителя кабины невозможно на штатные провода и т.п.
Электропроводка Камаз: разбираемся в модификациях
Автомобили семейства Камаз по сей день продолжают успешно трудиться на российских дорогах. Многие из авто находятся в частных руках, и их владельцам рано или поздно потребуется электропроводка Камаз, чтобы найти причину отказа того или иного электронного компонента.
Электрооборудование автомобилей семейства Камаз состоит из различных систем, действующих сообща:
- Системы электроснабжения всех электронных устройств и компонентов, работающих от бортовой сети автомобиля;
- Системы пуска двигателя;
- Системы наружного и внутреннего освещения автомобиля;
- Системы контрольно-измерительных приборов;
- Систем отопления, управления стеклоочистителями и омывателями лобового стекла;
- Системы световой и звуковой сигнализации (если установлена на автомобиле).
Как определить неисправность?
Есть несколько вариантов диагностики исправности электроцепи авто, которые можно осуществить в домашних условиях. К примеру, можно проверить наличие напряжение на определенном участке, для этого можно использовать мультиметр или контрольную лампочку.
Итак, если цепь неисправна, порядок действий следующий:
- Для начала необходимо подключить один из щупов тестера или контрольной лампы к клемме «-» АКБ, также его можно соединить с кузовом грузовика.
- Второй щуп необходимо подключить к соединению диагностируемого участка, при этом желательно, чтобы он был установлен как можно ближе либо к АКБ, либо к предохранителю.
- Если в результате подключения контрольная лампочка начала гореть или на дисплее мультиметра появилось напряжение, это значит, что данный участок цепи работает нормально. То есть все элементы подключены, как нужно, и ремонт проводки не требуется. Но при этом нужно учитывать, что в некоторых цепях напряжение может присутствовать в том случае, если ключ в замке зажигания повернуть в определенное положение.
- Далее, производится диагностика остальных участков цепи, процедура осуществляется аналогичным образом.
- Если вы найдете точку, где напряжения нет, то скорей всего, причина проблемы кроется между этой точкой и последним участком, где напряжение имеется.
- Нужно отметить, что в большинстве случаев проблемы с проводкой обусловлены именно плохим контактом.
Тестер для диагностики проводки Также в домашних условиях можно попытаться найти короткое замыкание в системе:
- Для начала из гнезда необходимо извлечь предохранительный элемент, отвечающий за диагностируемую цепь.
- Затем тестер нужно перевести в режим вольтметра.
- Один щуп устройства нужно подключить к клеммам подключения предохранителя. При этом все устройства и девайсы данной цепи должны быть отключены и обесточены.
- Затем попробуйте пошевелит кабель. Если в этот момент на дисплее будут появляться значения, то это свидетельствует о коротком замыкании. Как правило, такая проблема появляется в результате перетирания изоляции на проводе (автор видео — Григорий Сергеев).
https://youtube.com/watch?v=IQBVhNAATyA
Особенности электрооборудования
Электрооборудование грузовика представляет собой автономную однопроводную систему, которая соединяет системы пуска, сигнализации, освещения, кондиционирования и отопления. Источником электроэнергии являются аккумуляторные батареи, последовательно соединенные между собой и с генератором по схеме.
Питание электрооборудования
При заглушенном двигателе питание потребителей осуществляется от аккумуляторов. Они включены в схему при помощи выключателя массы. Выключение массы осуществляется дистанционно. После запуска силового агрегата питание оборудования и заряд аккумуляторов осуществляет генератор постоянного тока.
Генератор включен в цепь параллельно аккумуляторам, и имеет обмотку возбуждения. Для стабилизации напряжения при разных оборотах силового агрегата в систему входит реле регулятор.
Другие особенности электрической схемы
На схеме цветной электропроводки КамАЗ-5320 расположены:
- два аккумулятора марки 6СТ-190ТР;
- дистанционный выключатель типа ВК-860;
- кнопка выключателя внутри салона;
- выключатель дистанционный «Термостарт»;
- реле, которое отвечает за отключение проводов включения устройства;
- приспособление, которое вырабатывает энергию: Г-272;
- устройство, с помощью которого регулируется напряжение;
- предохранитель плавкий;
- выключатель стартера и устройств;
- контактор;
- специальный амперметр.
Основной чертой схемы электрооборудования КамАЗ-5320 является присутствие дополнительного устройства, с помощью которого осуществляется подъем платформы на транспортном средстве. Схема содержит следующие компоненты:
- два электромагнитных клапана подъема и спуска платформы;
- электромагнитный клапан распределения гидросистемы;
- электромагнитное устройство приспособления отбора мощности;
- переключатель КОМ;
- кнопка распределения гидросистемы.
Особенности электрооборудования
Перед конструкторами была поставлена задача создания многоцелевого транспортного средства, способного работать в усиленном режиме в условиях бездорожья (см. также о схеме электропроводки ЗИЛ 5301).
Поэтому, вопросу надежности и обслуживания узлов и агрегатов своими руками было уделено достаточно много внимания:
- Внедрены электронные блокировки, предотвращающие выход электроцепей из строя. В частности, реле, препятствующее выключению «массы» при работающем двигателе;
- Опробованы и взяты на вооружение системы отопления кабины и водительского места;
- Установлены новые для автомобильной промышленности сдвоенные фары квадратной формы и т.п.
Генератор
На дизельном силовом агрегате установлен генератор Г-272, конструктивно состоящий из:
- Трехфазной синхронной 12-полюсной электрической машины;
- Прямоточной вентиляции;
- Встроенного выпрямительного блока.
Данный генератор работает в однопроводной схеме и имеет следующие выводы:
- Отрицательный вывод подсоединен на корпус (массу);
- Положительный вывод присоединен к аккумуляторной батарее;
- Вывод «Ш» – для подключения регулятора напряжения.
Аккумуляторная батарея
Для улучшения эксплуатационных характеристик на автомобиле устанавливаются:
- Две емкостные (по 190 А-ч) аккумуляторные батареи серии 6СТ-190ТР последовательно соединенные между собой;
- Подключенные параллельно генератору в схему электрооборудования с напряжением в 12 В каждая;
- Отрицательный вывод аккумуляторов защищен дистанционным выключателем и присоединен к кузову автомобиля.
На представленной схеме указаны:
- Две батареи серии 6СТ-190ТР;
- Выключатель дистанционный типа ВК 860;
- Внутрисалонная кнопка выключателя;
- Дистанционный выключатель Термостарт;
- Реле, отвечающее за отключения обмоток возбуждения генератора;
- Двенадцатиполюсный генератор Г-272;
- Регулятор напряжения;
- Плавкий предохранитель;
- Ручной выключатель стартера и приборов;
- Контактор;
- Электронный амперметр.
Как подключить генератор на камазе схема
После выхода из воды работоспособность генератора должна сохраняться.
Ток при этом поступает на лампу, минуя резистор выключателя, и лампа светит полным накалом. Г цена — от 2 руб.





Схема Подключения Генератора Камаз
Ток при этом поступает на лампу, минуя резистор выключателя, и лампа светит полным накалом. Г цена — от 2 руб. 
Сердечник набран из пластин электротехнической стали, изолированных друг от друга лаком и соединенных сваркой по наружной поверхности пакета. Технические параметры Генераторная установка ГА имеет номинальное напряжение 24 В и мощность Вт.
В сердечник 8 ввернут толкатель 9, который упирается в шток 3 запорного устройства. В этом случае нужно заменить блок на новый. 



Освещение салона
В салоне установлены два плафона, предназначенные для освещения пространства внутри кабины. Приборы оснащены подсветкой, позволяющей следить за работой узлов и механизмов автомобиля в темное время суток.
Из вышеперечисленного следует, что схема электропроводки КамАЗ 5320 цветная, предназначенная для ремонта и обслуживания электрооборудования грузового автомобиля. Благодаря цветной схеме, монтаж электрической проводки автомобиля выполняется самостоятельно.
Покажи мне, как ты ездишь, и я скажу, кто ты
Насколько выносливы автомобили марки КамАЗ знают все, также как и то, что за годы службы они нередко сменяют своих владельцев. При этом документация на авто нередко теряется, что существенно усложняет его обслуживание. К примеру, в крупном автохозяйстве схема электропроводки КАМАЗ 5320 может быть и общей, а вот для частника эта документация нужна как воздух.
Грузовое авто с индексом 5320 — первая модель завода в Набережных Челнах, выпускавшаяся под маркой КамАЗ
дон юг авто сервис — КАМАЗ
КАМАЗ коды неисправности EURO 3 — описано как читать.
Камаз 5410 электросхема — отсканированные страницы с электрической схемой
Камаз диагностика АБС -проведение процедуры самостоятельной диагностики АБС чтения и сброса ошибок для разных систем АБС- Wabco,Кnоrr-Bremse,ЭКРАН.
Камаз 5320,55102,55111,53212,53211
53213.54112,43114,43118, 65111,
53228,44108,43115, 65115,6540, полное руководство по ремонту,электрические,пневматические схемы ремонт двигателя, отличного качества
53229,4326,53215,54115 —
КАМАЗ 5511.55102 цветные плакаты по ремонту на плакатах дано описание в рисунках и схемах ремонта всех узлов
ремонт автомобилей КАМАЗ книга — подробный автомануал
КАМАЗ с электронным блоком BOSCH MS6 электросхема,
Нормы расхода топлива на КАМАЗ таблица расходов топлива на весь модельный ряд камазов,
Нормы расхода топлива КАМАЗ с двигателями Cummins
автокран КС 55713 на базе КАМАЗА сервис мануал
Сколько времени прослужит отечественный тягач? статья специалистов
Грузовик КамАЗ-43081 обзорная статья
Установка ТНВД на двигатель КАМАЗа подробное описание ремонта тнвд.
Установка ТНВД на двигатель ЯМЗ 238 видео
Регулировка насоса ЯМЗ-238 видео
Камаз пневматическая схема тормозного привода,
Сборка насоса Д-240 видео
Сборка гидрораспределителя видео
Регулировка насоса Д-240 видео
Ремонт форсунок двигателя ЯМЗ видео ролик ремонта форсунок,
ремонт ГБЦ ЯМЗ-236 БЕЗ ПРИТИРКИ КЛАПАНА видео ролик
ЯМЗ замена стакана форсунки видео
Коробки передач грузовых автомобилей обзор описание
WABCO полный мануал, включает в себя электрические схемы,диагностические ошибки,пневмосхемы и прочее,
WABCO электрическая схема,
Что ломается в пневмоподвеске чаще всего и, главное, почему она ломается.
Схема устройства пневмостойки.
Схема пневмопривода тормозов КАМАЗ 5320,КАМАЗ 53212,КАМАЗ 55102 цветные плакаты,пневматической подвески
Схема пневмопривода тормозов КАМАЗ 5410,КАМАЗ 54112, цветные плакаты,тормозной системы,
Схема пневмопривода тормозов КАМАЗ 5511, цветные плакаты,тормозной системы,
КАМАЗ установка аппаратов пневмопривода тормозов, цветные плакаты,
КАМАЗ схема пневмопривода тормозов прицепного устройства, цветные плакаты,
КАМАЗ клапаны пневмопривода тормозов, цветные плакаты,
КАМАЗ аппараты управления тормозами прицепа (полуприцепа), цветные плакаты,
КАМАЗ тормозной кран, цветные плакаты,устройство,чертеж,
КАМАЗ аппарат подготовки сжатого воздуха (компрессор), цветные плакаты,
КАМАЗ стартер,генератор, цветные плакаты по устройству стартера и генератора,
КАМАЗ турбокомпрессор, цветные плакаты по устройству турбокомпрессора,
КАМАЗ задние тормоза, цветные плакаты описание заднего тормоза,
КАМАЗ передние тормоза, цветные плакаты описание передних тормозов,
КАМАЗ гидроцилиндры механизма подъема платформы.
КАМАЗ аппараты гидропривода подъема платформы. цветные плакаты описание гидропривода механизма подьема платформы, КАМАЗ 5511,КАМАЗ 55102 механизм подъема платформы. цветные плакаты,
КАМАЗ крепление и механизм опрокидывания кабины. цветные плакаты,
КАМАЗ схема переключения коробки передач и делителя. цветные плакаты,
Нормы расхода топлива для отечественных тягачей и грузовиков, Ремонт и обслуживание автомобилей КамАЗ-5320 и Урал-4320,
О перекалибровке двигателей Cummins,
Камаз размеры кабин
Таймер-терморегулятор 46.3741 ТТ10-ПЖД-12Б-24В. Руководство по эксплуатации
Алгоритм работы системы SCR AdBlue (управление мочевиной)
«КАМАЗ-Ajokki»
КамАЗ-Камский автомобильный завод — российская компания, производит дизельные грузовики и дизельные двигатели, действует с 1976 года.
Электрооборудование
АКБ используются повышенной емкости, работают в паре и последовательно соединены между собой; Генератор. Отсоединение генератора от аккумуляторов производят клавишей выключателя. Для того что бы решить эти проблемы необходимо позвонить или написать в техническую поддержку банка в котором Вы обслуживаетесь.
КамАЗ имеет возможность осуществлять выгрузку содержимого непосредственно в распределительные емкости, если они поднимаются выше уровня земли.
Поворотные фонари, а также световая аварийная сигналка. В системе применяется реверсивный электродвигатель МЭ При оптимальных технических параметрах устройство обладает конкурентоспособной ценой. Если уровень ниже нормального, то восстановите его доливкой дистиллированной воды.
На вкладыше к Руководству приведены принципиальная схема электрооборудования автомобиля, перечень элементов схем с указанием маркировки типа этих элементов от основных поставщиков. Повсеместная продажа деталей для смены, небольшая стоимость элементов конструкции для осуществления ремонта. Проводка на КАМАЗе. Меняем на новую. Часть 1.













