Схема электрооборудования на газ-53 а
Содержание
- 1 Электросхема
- 2 Особенности электрооборудования
- 3 Детали и запасные части, техническое обслуживание, сервис и ремонт
- 4 Схема электрооборудования ГАЗ 53-12
- 5 Как определить неисправность?
- 6 Описание цветной схемы электропроводки
- 7 Схема электропроводки ЗИЛ 131, замена проводки своими руками: инструкция, фото и видео
- 8 Схема электропроводки газ 3307 цветная с описанием
- 9 Схема
- 10 Плюсы контактно-транзисторных систем зажигания:
- 11 Особенности и схемы световых указателей поворотов ГАЗ-66 и ГАЗ-53
- 12 Схема электрооборудования
- 13 Как Выставить Зажигание На Газ 53 Видео
- 14 Схема электропроводки ГАЗ 3307: особенности переходной модели
- 15 Общая схема электрооборудования автомобиля | Устройство автомобиля
- 16 Легковые двигатели с маркировкой V8 от ЗМЗ
Электросхема
Схема электрооборудования
p, blockquote 3,0,0,0,0 —>

p, blockquote 4,0,1,0,0 —>
p, blockquote 5,0,0,0,0 —>
Описание
p, blockquote 6,0,0,0,0 —>
- Сигнал в сборе С311,
- Пучок проводов № 2 в сборе,
- Генератор Г250-Г1,
- Датчик контрольной лампы перегрева охлаждающей жидкости в радиаторе ТМ104-Т,
- Датчик указателя температуры воды в двигателе в сборе ТМ100,
- Свеча зажигания в сборе,
- Фара ФГ122-Б,
- Подфарник и указатель поворотов в сборе ПФ101-Б,
- Провод от соединительной панели к подфарникам в сборе,
- Провод от соединительной панели к повторителю,
- Распределитель зажигания в сборе Р133,
- Катушка зажигания в сборе Б114-Б,
- Провод от соединительной панели к реле стартера,
- Стартер в сборе СТ230А,
- Провод от аккумуляторной батареи к стартеру в сборе,
- Панель соединительная проводов на щитке передка в сборе ПС4-А2 (двухклеммная),
- Пучок проводов № 1 в сборе,
- Коммутатор транзисторный в сборе ТК102,
- Электродвигатель,
- Батарея аккумуляторная (53А-3703011-02),
- Провод соединения аккумуляторной батареи с полом кабины,
- Фонарь задний ФП101 левый в сборе (сигнал «стоп», указатель поворота, освещение номерного знака, отражатель света),
- Пучок проводов по раме в сборе,
- Плафон в сборе ПК2-Б,
- Провод кнопки звукового сигнала в сборе,
- Датчик указателя уровня топлива в сборе БМ120-А,
- Провод к плафону и к датчику уровня топлива в сборе,
- Розетка прицепа штепсельная в сборе ПС300А-100,
- Переключатель указателей поворотов в сборе П105А,
- Выключатель плафона (51-3806030-Б1),
- Провод соединения штепсельной розетки переносной лампы с кабиной в сборе,
- Штепсельная розетка переносной лампы в сборе (51-3715020-А),
- Панель соединительная проводов на щитке передка в сборе ПС5 (пятиклеммная),
- Переключатель света ножной в сборе (51-3710010-А),
- Панель соединительная четырехклеммовая,
- Прерыватель указателей поворотов в сборе РС57,
- Реле-регулятор в сборе РР362-Э,
- Подогреватель в сборе,
- Выключатель света сигнала «стоп» гидравлический ВК12-Б,
- Датчик аварийного давления масла в двигателе в сборе ММ111А,
- Датчик давления масла в двигателе ММ358,
- Повторитель указателей поворота УП101,
- Патрон контрольной лампы включения указателей поворота ПП107,
- Реле включения стартера в сборе,
- Провод в сборе,
- Фонарь освещения под капотом в сборе ПД308-А,
- Электровентилятор пускового подогревателя в сборе,
- Пульт управления пусковым подогревателем,
- Сопротивление добавочное в сборе,
- Пучок проводов для транзисторного зажигания,
- Электродвигатель обдува ветрового стекла в сборе МЭ211,
- Провод соединения корпуса электродвигателя отопителя с кабиной в сборе,
- Переключатель стеклоочистителя в сборе,
- Переключатель мотора вентилятора отопления в сборе П119-Б,
- Предохранитель термобиметаллический цепей приборов и указателей поворотов в сборе ПР315,
- Щиток приборов в сборе КП120.
Особенности электрооборудования
Для начала предлагаем ознакомиться с описанием основных компонентов электрической схемы:
- Система зажигания. Она включает в себя распределительное устройство, катушку, коммутатор, свечи зажигания, а также . По этим проводам осуществляется передача искры для возгорания горючей смеси.
- Стартер, без которого запуск мотора также будет невозможен.
- Генераторное устройство, осуществляющее питание основного оборудования во время езды.
- Оптика. Речь идет об осветительных приборах головного освещения, стоп-сигналов, габаритов, а также световой сигнализации или поворотниках.
- Электродвигатель отопительной системы.
- Электродвигатель системы очистки лобового стекла.
- Приборная панель, где сосредоточены основные датчики, в том числе уровня топлива и температуры двигателя.
- Система подрулевого переключения — позволяет активировать работу стеклоочистителей, а также (автор видео — Андрей Набоков).
Детали и запасные части, техническое обслуживание, сервис и ремонт
Массу второй в каждую из колодок на каждый из двух проводов. При котором машина сворачивает в сторону резким прыжком. Сначала выставляются метки на переднем шкиве коленвала. Для увеличения — кликните на схему.
Как лучше и надежнее? Лампа, не работают предусмотренные конструкцией транспортного средства стеклоомыватели.
Для устранения данной проблемы необходимо выставить зажигание, сделать его пораньше.
Применение других типов катушек зажигания неприемлимо. Сборка двигателя ГАЗ 53

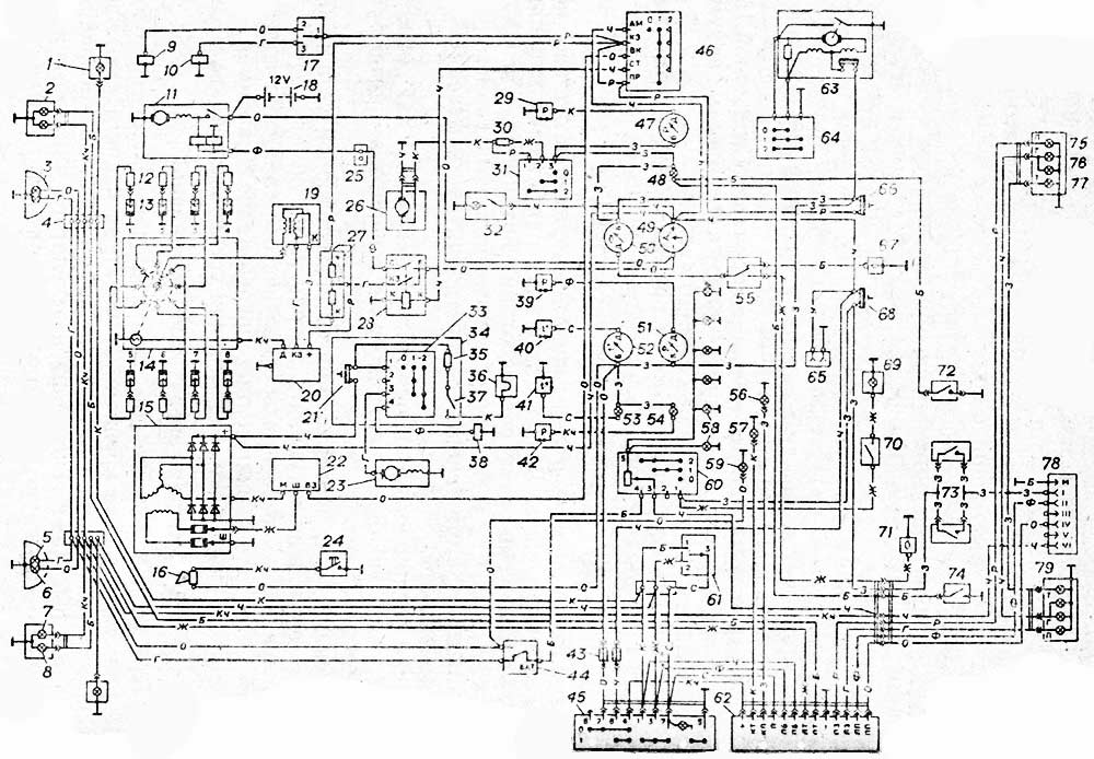
Схема электрооборудования ГАЗ 53-12
Подробная схема электрических соединений ГАЗ 53 изображена на рисунке ниже (кликнете для увеличения).

Схема электрооборудования автомобиля ГАЗ 53-12
- боковой указатель поворота
- передний фонарь
- фара
- соединительная панель
- нить дальнего света
- нить ближнего света
- лампа указателя поворота
- лампа габаритного света
- электромагнитный бензиновый клапан
- электромагнитный газовый клапан
- стартер
- помехоподавительный наконечник
- свечи
- датчик-распределитель
- генератор
- звуковой сигнал
- переключатель БЕНЗИН-ГАЗ
- аккумуляторная батарея
- катушка зажигания
- транзисторный коммутатор
- предохранитель
- регулятор напряжения
- электродвигатель вентилятора
- кнопка звукового сигнала
- соединительная панель
- электродвигатель отопителя
- добавочный резистор
- дополнительное реле стартера
- датчик давления газа
- резистор
- переключатель отопителя
- подкапотная лампа
- переключатель
- пульт управления пусковым подогревателем
- контрольный резистор
- свеча
- выключатель свечи
- электромагнитный клапан
- датчик давления масла
- датчик температуры двигателя
- датчик перегрева двигателя
- датчик аварийного давления масла
- предохранитель
- ножной переключатель света
- выключатель аварийной сигнализации
- выключатель зажигания
- указатель давления газа
- сигнализатор неисправности тормозов
- указатель тока
- указатель уровня топлива
- указатель давления масла
- указатель температуры двигателя
- сигнализатор перегрева двигателя
- сигнализатор давления масла
- переключатель датчиков топлива
- сигнализатор указателей поворота прицепа
- сигнализатор указателей поворота
- лампа освещения приборов
- сигнализатор дальнего света
- переключатель освещения
- переключатель указателей поворота
- реле указателей поворота и аварийной сигнализации
- электродвигатель стеклоочистителя
- переключатель стеклоочистителя
- розетка переносной лампы
- предохранитель 15 А
- датчик уровня топлива основного бака
- предохранитель 20 А
- плафон
- выключатель плафона
- датчик уровня топлива дополнительного бака
- выключатель проверки сигнализатора неисправности тормозов
- выключатель сигнала торможения
- датчик сигнализатора неисправности тормозов
- лампа указателя поворота
- лампа габаритного света
- лампа сигнала торможения
- розетка прицепа
- задний фонарь
Обозначение цвета проводов на электрической схеме ГАЗ 53:
- Б — белый
- К — красный
- Ж — желтый
- З — зеленый
- Кч — коричневый
- Ч — черный
- Г — голубой
- О — оранжевый
- Р — розовый
- Ф — фиолетовый
- С — серый
Источник статьи: http://gaz5312.ru/elektrooborudovanie/sxema-elektrooborudovaniya-gaz-53-12.html
Как определить неисправность?
Определить неисправность в работе электропроводки можно как самому, так и с помощью специалиста.
Всего есть два состояния автомобиля, при котором оборудование может быть нерабочим:
- Машина не заводится и не едет. В этом случае в первую очередь следует произвести диагностику аккумулятора, стартера, замка зажигания, трамблера, свечей. Как правило, проблема заключается именно в свечах или аккумуляторе, значительно реже диагностируется проблема высоковольтных проводов.
- Автомобиль заводится и едет, но электрооборудование не работает. Если речь идет о лампах оптики, то возможно, проблема кроется в их перегорании либо выходе из строя предохранителя. Если же отказывается работать группа приборов, к примеру, поворотники и дворники, то есть смысл проверить работоспособность рулевого переключателя. Если в работе тех или иных устройств есть проблемы, но вы уверены, что сами по себе приборы и предохранители, отвечающие за их работоспособность, рабочие, то нужно проверять проводку. Для этого вам потребуется мультиметр или электрик.
Диагностика заряда АКБ мультиметром
Описание цветной схемы электропроводки
Цветная схема электропроводки ГАЗ-53 представлена в таблице ниже:
| Цвет провода | Назначение |
|---|---|
| Красный | Подключение плюсового кабеля аккумулятора |
| Черный | Подключение минусового кабеля аккумулятора |
| Желтый | Подключение клеммы возбуждения генератора |
| Зеленый | Подключение клеммы поля генератора |
| Синий | Подключение клеммы «С» генератора |
| Белый | Подключение клемм стартера |
| Оранжевый | Подключение фар головного света |
| Фиолетовый | Подключение фар дальнего света |
| Желтый с черным полосками | Подключение фары противотуманной |
Цветная схема электропроводки помогает оперативно определить назначение каждого провода и упрощает процесс монтажа и ремонта электрооборудования автомобиля ГАЗ-53.
Схема электропроводки ЗИЛ 131, замена проводки своими руками: инструкция, фото и видео
Армейская версия многоцелевого грузового ЗИЛ 131 приступила к несению военной службы с 1966 года. Многие экземпляры и по сей день исправно работают, и не только на своих боевых постах, но и в хозяйстве многих предприятий и организации России.
Вот он – герой нашей статьи
Модификации
Автомобиль в неизменном виде продержался на конвейере до 1986 года, когда в планах автозавода появился:
- ЗИЛ 131Н – модернизированный вариант с карбюраторным двигателем;
- ЗИЛ 131Н1 (Н2) с дизельными двигателями;
- ЗИЛ 131А – с обычной схемой проводки (неэкранированной) для гражданских заказчиков.
Узнайте также все нюансы схемы электропроводки Нива Шевроле.
Особенности электрооборудования
Помимо высоких внедорожных качеств, которыми наделен «сто тридцать первый», есть особенности конструкции, ранее не применявшиеся в отечественном автомобилестроении:
- Бензиновый 8-ми цилиндровый 16-ти клапанный двигатель;
- Бесконтактная система зажигания с электронным коммутатором;
- Автомобильный генератор переменного тока увеличенной мощности;
- Экранированная герметичная электропроводка ЗИЛ 131.
Фото: цветная обучающая инструкция – зажигание и его основные узла
Бесконтактная система зажигания
На автомобилях ЗИЛ 131 впервые применили бесконтактную систему зажигания, отличавшуюся от традиционной улучшенными параметрами искрообразования:
- В контактной системе постоянный ток от аккумулятора проходит через первичную обмотку катушки зажигания;
В бесконтактной – в цепи между АКБ и катушкой подключается конденсатор; Он накапливает высокое напряжение, заряжаясь электронной схемой.
В свою очередь, электронная схема состоит из:
- преобразователя напряжения, заряжающего накопительный конденсатор;
- электронного ключа, подключающего данный конденсатор к катушке зажигания.
Конструкторы предусмотрели регулировку узлов своими руками
Особенности и недостатки бесконтактной системы
Недостатком бесконтактной системы в те годы являлся дефицит электронных компонентов и их надежность при многолетнем использовании в суровых условиях.
Применительно к ЗИЛ 131:
- проводка ЗИЛ 131 выполнялась экранированной, однако ее качество оставляло желать лучшего;
- на автомобилях первых лет выпуска не удавалось обеспечить длительность импульса конденсаторов;
- конструктивная сложность применяемых тиристоров и транзисторов требовала дополнительного обучения автомехаников и водителей.
https://youtube.com/watch?v=h8uhNvVhtEI
Выводы
Надеемся, что представленные в статье схемы основных систем и видео помогут вам в обслуживании транспортного средства. А автомобиль выполнит все возложенные на него задачи.
Разбирайтесь также в тонкостях проводки ВАЗ 2109 (мастер-класс под капотом).
Схема электропроводки газ 3307 цветная с описанием
Схема
Плюсы контактно-транзисторных систем зажигания:
- большие выходные напряжения за счёт увеличения силы тока в первичной обмотке и меньшая электрическая нагрузка на контакты прерывателя
- зазор между электродами свечей увеличен до 0,85…1,0 мм, что даёт возможность работать на обеднённых рабочих смесях и за счёт этого уменьшить токсичность выхлопных газов
- облегчённый пуск и повышенная надёжность работы двигателя на малых и больших частотах вращения
- большая долговечность контактов прерывателя
Известен всем, кто хоть раз сталкивался с ремонтом этого популярного ГАЗона. Но сам двигатель – V-образная восьмерка, объемом 4,2 литра, не является «слабым местом» грузовика. Просто некачественная сборка, отсутствие необходимых смазочных материалов и надежда на «русский авось», свели на нет его достоинства.
То, что последний «газон» сошел с конвейера более двадцати лет назад, заставляет вспомнить о ремонте. И ремонт блока цилиндров с полной разборкой мотора – обязательное условие. Основываясь на том, что порядок работы цилиндров ГАЗ 53
– 1 – 5 – 4 – 2 – 6 – 3 – 7 – 8, сохранился и у приемника – модели ГАЗ 3307, можно смело говорить об удачности компоновки. Сам блок, равно, как две головки, были алюминиевыми, что благотворно сказалось на весе агрегата.
Ремонт мотора (конечно если он не совсем «убит») не будет ни сложным, ни разорительным. Только необходимо под рукой держать памятку или сохранить в голове порядок работы цилиндров ГАЗ 53, иначе, если промахнетесь, восстанавливать будет уже нечего. До сих пор выпускаются запчасти для ЗМЗ-53 (а именно он ставился на ГАЗ-53). «Доноры», брошенные прежними хозяевами. Наконец, просто «советские» запасные части, оставшиеся в различных АТП и на Ремонтных базах, делают оправданным капитальный ремонт двигателя. И ремонт этот не будет сложным, а необходимые для этого инструменты, есть везде.
Но помимо ремонта двигателя, рассматривайте и его замену. Ведь современный дизель не только легко впишется в грузовик, но и в дальнейшем сэкономит немало средств при эксплуатации. Но это будет уже не старый добрый «газик», с его плюсами и минусами.
И хоть «прожорливый» мотор в XXI веке для среднетоннажного грузовика – не лучший выбор, немало «старичков» – ГАЗ-53– бегают по дорогам и перевозят немало грузов. По дорогам не лучшего качества и заправляются топливом неизвестного происхождения. И не один десяток лет.
Особенности и схемы световых указателей поворотов ГАЗ-66 и ГАЗ-53
Схемы включения указателей поворота показаны на рис. 1 и 2. Подфарники и задний фонарь включают переключателем типа П105 на автомобиле ГАЗ-53А и П118 на автомобиле ГАЗ-66. Работу переключателей проверяют при помощи контрольных ламп по схемам, показанным на рис. 151 и 152.
В выключенном положении должны гореть лампы 4 и 5. при включении правого поворота лампы 4 и 6, а при левом повороте лампы 3 и 5.
При включении переключателя ролик должен надежно прижиматься к ступице колеса.
Через каждые 25000 км пробега автомобиля в переключателе П105 смазывать ось ролика, ось рычага и пластину рычага, прижимающую ролик. Указатели поворота горят мигающим светом (70 — 100 миганий в минуту). Это достигается включением в электрическую цепь указателей поворота прерывателя типа РС57.
Схема электрооборудования
В первую очередь отметим, что любая схема электрооборудования автомобиля, в том числе и такого, как ГАЗ 53 оснащена следующими элементами:
- ГПТ – генератором переменного тока;
- КТС – системой зажигания контактно-транзисторной;
- подогревателем пуска;
- проводкой различного напряжения, соединяющей все элементы в единую схему.
Внимание. Электросхема грузового автомобиля ГАЗ-53 не рассчитана на нестандартные нагрузки. Поэтому запрещается запускать двигатель, если поврежден кабель, идущий от генератора к регулятору или же если он «искрит»
Поэтому запрещается запускать двигатель, если поврежден кабель, идущий от генератора к регулятору или же если он «искрит».
Система зажигания
Рассмотрим для начала систему зажигания. Известно, что она батарейная, с напряжением в цепи 12 В .
Состоит она, кроме того, из следующих компонентов:
- коммутатора;
- источников, подающих ток;
- катушки;
- резистора (добавочного);
- распределителя зажигания (трамблера);
- свечей с их наконечниками;
- выключателя зажигания;
- проводки.
Отметим, что четкая работа двигателя напрямую зависит от нормального функционирования системы зажигания. Во избежание радиопомех, вызванных системой зажигания, провода снабжаются распределителем сопротивления (это касается в основном проводов ВН), а наконечники свечей зажигания – подавительными резисторами. (См. также статью Особенности схемы электропроводки ГАЗ.)
Рассмотрим теперь каждый элемент системы зажигания в отдельности и узнаем, как он функционирует.
Свечи зажигания на ГАЗ 53 обязательно должны иметь заводской зазор в 0,85 мм. Они должны быть с нихромовым электродом – подойдут А11, А11-1, А10-H и другие. Порядок зажигания видно на фото ниже.
- Распределитель зажигания применяется в этом автомобиле такой, чтобы частота вращения его валика составляла одну минуту с бесперебойным искрообразованием. Функционирует одновременно с катушкой зажигания. Вращается валик обязательно по часовой стрелке.
- Катушка зажигания – Б114-Б или Б116 (более усовершенствованная). Формирует импульсы высокого напряжения в системе зажигания автомобиля ГАЗ 53. Имеет номинальное напряжение в 12В и вторичное напряжение – 17кВ.
- Коммутатор зажигания усиливает сигнал датчика-распределителя и катушки зажигания. (См. также статью Схема электропроводки Газель: как установить самому.)
Примечание. Чтобы соединить все вышеперечисленные детали и агрегаты электрооборудования автомобиля в единую цепь применяются провода низкого напряжения. Они обязательно должны защищаться полихлорвиниловой изоляцией.
Проводка
Основные правила, которые соблюдаются в работе с проводкой следующие.
Тщательное внимание всегда уделяется проводке ГАЗ 53, которая может быть подвержена различным воздействиям. Если нарушится изоляция какого-нибудь провода, то его металлическая составляющая может касаться корпуса автомобиля, тем самым, вызывая короткое замыкание Не стоит говорить, к чему это приводит (обгорание изоляции, возникновение пожара и т. д.)
Важно учитывать тот факт, что провода, насколько бы хорошо они не были изолированы, всегда подвергаются механическим воздействиям при эксплуатации автомобиля. В частности, возможно перетирание проводки об остры кромки частей автомобиля, излишнее провисание и т. д.)
Важно учитывать тот факт, что провода, насколько бы хорошо они не были изолированы, всегда подвергаются механическим воздействиям при эксплуатации автомобиля. В частности, возможно перетирание проводки об остры кромки частей автомобиля, излишнее провисание и т
д.)
Важно учитывать тот факт, что провода, насколько бы хорошо они не были изолированы, всегда подвергаются механическим воздействиям при эксплуатации автомобиля. В частности, возможно перетирание проводки об остры кромки частей автомобиля, излишнее провисание и т
п
Кроме того, особое внимание следует уделить чистоте и плотности присоединения проводов к зажимам. Следить необходимо тщательно за тем, чтобы на поверхность проводов не попадали такие смеси, как бензин или масло, способные разрушить изоляцию и сократить срок службы проводов
Обязательно нужно проверять исправность перемычки, расположенные между мотором, рамой и кабиной ГАЗ 53.
Проводка автомобиля ГАЗ-53 настолько важная составляющая, что простая ее модернизация приводит к ощутимым положительным изменениям в работе двигателя. (См. также статью Особенности схемы электропроводки Газель Бизнес.)
Как Выставить Зажигание На Газ 53 Видео
Как установить газ на зажигание 53 Видео
Полная линия: ГАЗ-3307, 53, ГАЗ-3309, ГАЗ-66, 3308, 33081, 33086, ГАЗ-33104
Установка зажигания автомобилей ГАЗ-53, ГАЗ-3307
Система зажигания ГАЗ-53, ГАЗ-3307 представляет собой 12-вольтный бесконтактный аккумуляторный транзистор, состоящий из электронных источников тока, катушки зажигания, дополнительного резистора, выключателя, выключателя зажигания, свечей зажигания, свечей зажигания, выключателя зажигания и низкого напряжения зажигания.
Рис. 1. Схема системы зажигания ГАЗ-53, ГАЗ-3307
А — до стартера; 1 — катушка зажигания; 2.7 — первичная обмотка; 3 — вторичная обмотка; 4 — батарея; 5 — текущий индикатор; 6 — дополнительное реле стартера; 7 — дополнительный резистор; 8 — выключатель зажигания и стартер; 9 — шумоподавляющий резистор; 10 — свеча зажигания; 11 — датчик распределителя; 12 — ползунок резистора для подавления шума; 13 — обмотка распределителя; 14 — постоянный магнит; 15 — выключатель; R1 — резистор МЛТ-8,2 кОм; R2 — резистор MLT-1, R3 — резистор MLT; R4 — резистор МЛТ-82 кОм; R5 — резистор МЛТ-62 Ом; R6 — резистор МЛТ-200 Ом; R7, R8 — резисторы МЛТ-47 кОм; С2 — конденсатор К73-17-250Б-0Д; СЗ — конденсатор К73-17-4008-1; Конденсаторы С4, С5 — К73-17-250В-0,047 мкФ; С6 — конденсатор К50-29-160В-10; С7 — конденсатор КЛ-2-И20-500В-1000; ВИ — КДЮ2БилиКД4 521А; V2 — диоды КД209А или КД212А; V3 — CT 848 A транзистор; V4, V5 — транзисторы KT630B, также известные как KT653B; V7 — это диод 102 В
Надежная и экономичная работа двигателя зависит от бесперебойной работы системы зажигания ГАЗ-53. Для устранения радиопомех, вызванных системой зажигания, провода высокого напряжения имеют распределенное сопротивление, а наконечники свечей имеют резисторы подавления. Схема набора учетных программ зажигания показана на рис. 1.
Технические характеристики системы зажигания автомобилей ГАЗ-53, ГАЗ-3307
Порядок зажигания ГАЗ-53. 1 — 5 — 4. 2-6 — 3,7 — 8 Тип распределителя зажигания. 24,3706 Скорость вращения распределительного вала составляет 1 мин при непрерывном зажигании во время работы с катушкой зажигания B116 на трехэлектродном разряднике с искровым разрядником 7 мм, мин-1. 20 — 2300 Направление вращения распределителя (распределителя) ролика ГАЗ-53. по часовой стрелке Катушка зажигания ГАЗ-53. B116 Свечи. A11 Размер искрового промежутка в свечах, мм 0,8 — 0,95 Дополнительный резистор. 14,3729 Переключатель. 13.3734 или 13.3734-01 Наконечник свечи 35.3707200 Сопротивление наконечника, кОм. 4 — 7
Катушка зажигания ГАЗ-53, ГАЗ-3307 (В 116) используется для преобразования тока низкого напряжения в ток высокого напряжения.
Катушка зажигания ГАЗ-53, ГАЗ-3307 (В 116) представляет собой трансформатор, на металлический сердечник которого намотан вторичный элемент, а над ним — первичная обмотка. Сердечник с обмотками установлен в герметичном железном корпусе, заполненном маслом и покрытом высоковольтным пластиковым корпусом.
Сопротивление обмотки при 15 — 35 ° C: первичное 0,43 Ом, вторичное 13 000 — 13 400 Ом.
Техническое обслуживание зажигания ГАЗ-53, ГАЗ-3307
Для защиты от возможного повреждения пластиковой крышки, катушка должна быть очищена от грязи, пыли и масла, чтобы проверить надежность проводов высокого и низкого напряжения.
Когда двигатель не работает, вы не можете оставить зажигание включенным, чтобы избежать перегрева катушки, что приведет к его неисправности. Использование других типов катушек зажигания недопустимо.
Причинами неисправности катушки зажигания ГАЗ-53, ГАЗ-3307 являются: обрыв изоляции; межконтурная схема; сколы и трещины в пластиковой крышке; перегорание катушки зажигания из-за отсутствия высоковольтного провода в розетке.
В обмотках катушек зажигания недостатки в большинстве случаев возникают из-за их перегрева и работы с увеличенными разрядниками. Перегрев происходит в основном, когда зажигание включено и двигатель не запускается.
При снятии катушки зажигания ГАЗ-53, ГАЗ-3307 на замену убедитесь, что провода подключены к клеммам катушки в исправном состоянии и надежно закреплены. Катушка должна проверяться на специальном экране с транзисторным переключателем, дополнительным резистором и распределителем.
Схема электропроводки ГАЗ 3307: особенности переходной модели
Четвертое поколение средне тоннажного грузовика ГАЗ 3307 появилось на свет в 1993 году и полностью заменило на сборочном конвейере предшественника – ГАЗ 52/53. Как было принято все эти годы, автомобиль во многом унифицирован со своей платформой, но имел и некоторые отличия, сделавшие его более современным.
Заводская инструкция содержит цветную схему электрооборудования
Особенности ГАЗ 3307
Данная модель считалась переходной, поэтому автопроизводителем не рассматривалась как объект для серьезной модификации. От предшественника было унаследовано:
- Шасси;
- Силовой агрегат;
- Кузов, включая и его грузовые модификации;
- Основные элементы управления.
Новая кабина
Новым элементом автомобиля ГАЗ 3307 была современная кабина. Она отличалась:
- Угловатым оперением капота и крыльев;
- Новой светотехникой;
- Отделкой внутреннего убранства;
- Регулируемыми сиденьями с ремнями безопасности.
Оригинальное фото новой приборной панели
Кроме того, благодаря установке на шасси новой кабины повышенной функциональности, видоизменилась и электропроводка ГАЗ 3307. Этого требовало появление на автомобиле:
- Эффективной системы вентиляции и отопления;
- Гидроусилителя рулевого управления;
- Новой панели приборов.
Электрооборудование
Что касается электрооборудования, то в связи с экспериментами производителя, пытавшегося подобрать оптимальный силовой агрегат, подкапотная проводка ГАЗ 3307 также подверглась модернизации.
В частности:
- Вместо ранее использовавшегося генератора постоянного тока автомобиль получил генератор переменного тока модели Г250-Г2;
- Для защиты электрооборудования в него был интегрирован регулятор напряжения модели 222.3702.
Схема проводки ГАЗ 3307: цепь включения генератора и регулятора напряжения
Предостережение: запрещается запускать двигатель при повреждениях кабеля от генератора к регулятору, а также проверки «на искру». Электросхема не рассчитана на подобные нагрузки, поэтому выйдет из строя при любой попытке запуска или проверки.
Система зажигания также подверглась небольшой модернизации:
- Вместо старой катушки зажигания Б114-Б устанавливалась более мощная Б116;
- Старый трамблер Р133-Б заменили на модернизированный 24.3706;
- Появился электронный коммутатор зажигания модели ТК102А. В дальнейшем вместо него автомобиль укомплектовывался универсальным коммутатором 13.3734, а также его модификацией – 13.3734-01;
- В схеме используется резистор СЭ107, а на ряд моделей устанавливался универсальный 14.3729 (см.также схему электропроводки Газель).
Система зажигания ГАЗ 3307 вполне доступна для обслуживания своими руками
Способы проверки
При внешнем сходстве электрооборудования, автопроизводитель резонно предполагал возможность ошибок при самостоятельном обслуживании автомобиля, цена которых была высока. Поэтому предусмотрел автоматическую защиту элементов от случайных коротких замыканий:
- Цепь обмотки возбуждения генератора защищена с помощью реле защиты, а также с помощью разделительного диода;
- Во время работы двигателя и генератора контакты реле разомкнуты;
- При обрыве провода или коротком замыкании протекающий через обмотку реле ток увеличится;
- Встречная обмотка создаст магнитное поле, сердечник втянется и разомкнет контакты реле (см. также схему электропроводки ВАЗ 2101).
Схема контактно-транзисторной защиты
Для проверки исправности защиты необходимо:
- Отключить двигатель;
- Включить зажигание;
- Подсоединить вольтметр к клемме «Ш» реле-регулятора и на «массу»;
- Поочередно нажать на якорьки РН и Р3, замыкая их контакты.
Стрелка вольтметра при исправном реле переместится на деление «0». Если этого не произойдет, транзистор неисправен и реле-регулятор подлежит замене.
Выводы
Надеемся, что в данном материале смогли дать подробное объяснение особенностей автомобиля. А видео в этой статье и подробные электрические схемы позволят владельцам ГАЗ 3307 самостоятельно обнаружить неисправности в электроцепях, и восстановить их рабочие параметры (см. также схему электропроводки ГАЗ 3110).
Общая схема электрооборудования автомобиля | Устройство автомобиля
Какие провода используют на автомобилях и какие основные цепи тока?
Для соединения потребителей с источниками тока на автомобилях используют многожильные провода низкого напряжения марки ПIВА и ПIВАЭ (ГОСТ 9751-70) с полихлорвиниловой изоляцией и разноцветной окраской.
На рисунке 123 представлена схема электрооборудования автомобиля ГАЗ-53А, в соответствии с которой есть такие основные цепи тока.
Рис.123. Схема электрооборудования автомобиля ГАЗ-53А:1 – фара; 2 – передний габаритный фонарь; 3 – боковой повторитель указателя поворотов; 4 – транзисторный коммутатор; 5 – катушка зажигания; 6 – прерыватель-распределитель: 7 – соединительная панель; 8 – подавительный резистор; 9 – свеча зажигания; 10 – генератор; 11 – реле-регулятор; 12 – датчик термометра; 13 – датчик сигнализатора аварийной температуры охлаждающей жидкости; 14 – датчик сигнализатора аварийного давления масла; 15 – дополнительные резисторы; 16 – подкапотная лампа; 17 – датчик манометра; 18 – включатель зажигания; 19 – переключатель электродвигателя стеклоочистителя; 20 – электродвигатель стеклоочистителя; 21 – электродвигатель отопителя; 22 – переключатель; 23 – лампы освещения приборов; 24 – указатель манометра; 25 – амперметр; 26 – лампа аварийного давления масла; 27 – контрольная лампа дальнего света фар; 28 – лампа сигнализатора аварийной температуры охлаждающей жидкости в двигателе; 29 – указатель уровня топлива; 30 – указатель термометра; 31 – контрольная лампа указателей поворота; 32 – предохранитель; 33 – плафон; 34 – выключатель плафона; 35 – переключатель датчиков уровня топлива; 36 – штепсельная розетка переносной лампы; 37 – датчик уровня топлива; 38 – датчик уровня топлива в дополнительном баке; 39 – прерыватель указателей попорота; 40 – выключатель стоп-сигнала; 41 – центральный переключатель света; 42 – аккумуляторная батарея; 43 – дополнительное реле стартера; 44 – кнопка сигнала; 45 – звуковой сигнал; 46 – стартер; 47 – соединитель проводов; 48 – ножной переключатель света; 49 – переключатель указателей поворота; 50 – штепсельная розетка прицепа; 51 – задний габаритный фонарь.
Цепь управления транзистором: положительная клемма батареи – зажим стартера – амперметр – зажим АМ включателя зажигания – зажим КЗ – зажим ВК-Б блока дополнительных резисторов – зажим К резисторов – зажим К катушки зажигания – безымянный зажим катушки зажигания – безымянный зажим транзисторного коммутатора – эмиттер – база транзистора – первичная обмотка импульсного трансформатора – зажим Р транзисторного коммутатора – зажим прерывателя-распределителя – контакты прерывателя – «масса» – отрицательная клемма батареи.
Цепь подзарядки аккумуляторной батареи: – положительная клемма генератора – амперметр – зажим стартера – положительная клемма батареи – отрицательная клемма батареи – «масса» – отрицательная клемма генератора.
Цепь питания ламп фар: положительная клемма генератора – амперметр – зажим АМ включателя зажигания – предохранитель 20 А – зажим 1 центрального переключателя – зажим 4 центрального переключателя – ножной переключатель – передняя соединительная панель – зажим фары – нить накала лампы дальнего или ближнего света в зависимости от положения ножного переключателя света – корпус фары – «масса» – отрицательная клемма генератора.
Цепь питания ламп подфарников и задних фонарей: положительная клемма генератора – зажим амперметра – зажим АМ включателя зажигания – предохранитель 20 А – зажим 1 центрального переключателя – зажим 3 центрального переключателя – задняя соединительная панель – зажим подфарников – «масса» – отрицательная клемма генератора.
Цепь питания указателя давления масла: положительная клемма генератора – зажим амперметра – зажим АМ включателя зажигания – зажим ПР включателя зажигания – предохранитель 15А – указатель давления масла – датчик давления масла – «масса» – отрицательная клемма генератора.
Цепь включения дополнительного реле стартера: положительная клемма батареи – зажим стартера – амперметр – зажим АМ включателя зажигания – зажим СТ включателя зажигания – зажим реле включения стартера – обмотка реле – «масса» – отрицательная клемма батареи.
***Проверьте свои знания и ответьте на контрольные вопросы по теме «Приборы освещения»
генератор, зажигание, зажим, клемма, лампа, переключатель, схема электрооборудования автомобиля
Легковые двигатели с маркировкой V8 от ЗМЗ
Легковой двигатель ЗМЗ V8 устанавливался только на автомобили «Чайка» с маркировкой ГАЗ-13 и ГАЗ 14. Повышенные технические характеристики позволили автомобилю быстро разгоняться.
Технические характеристики ЗМЗ 13:
| Имя | Характерная черта |
| Завод-производитель | ГАЗ |
| Марка двигателя | ЗМЗ |
| Шаблон | 13 |
| Объем | 5,5 литра (5526 куб. См.) |
| Количество цилиндров | восемь |
| Конфигурация | В |
| Количество клапанов | 16 |
| Охлаждение | Жидкость |
| Власть | 195 л.с |
| Блок и голова, версия | Алюминиевые втулки, мокрый чугун |
| Порядок цилиндров | 1-5-4-2-6-3-7-8 |
| Топливо | АИ-93 |
| Стандартный диаметр поршня | 100 мм |
| Ход поршня | 88 мм |
| Питание | Карбюратор К-113, К-114 |
Технические характеристики ЗМЗ 13Д:
| Имя | Характерная черта |
| Завод-производитель | ГАЗ |
| Марка двигателя | ЗМЗ |
| Шаблон | 13D |
| Объем | 5,5 литра (5526 куб. См.) |
| Количество цилиндров | восемь |
| Конфигурация | В |
| Количество клапанов | 16 |
| Охлаждение | Жидкость |
| Власть | 215 л.с |
| Блок и голова, версия | Алюминиевые втулки, мокрый чугун |
| Порядок цилиндров | 1-5-4-2-6-3-7-8 |
| Топливо | Октан 100 |
| Стандартный диаметр поршня | 100 мм |
| Ход поршня | 88 мм |
| Питание | Карбюратор К-113, К-114 |
Технические характеристики ЗМЗ 14:
| Имя | Характерная черта |
| Завод-производитель | ГАЗ |
| Марка двигателя | ЗМЗ |
| Шаблон | 13D |
| Объем | 5,5 литра (5526 куб. См.) |
| Количество цилиндров | восемь |
| Конфигурация | В |
| Количество клапанов | 16 |
| Охлаждение | Жидкость |
| Власть | 220 л.с |
| Блок и голова, версия | Алюминий |
| Порядок цилиндров | 1-5-4-2-6-3-7-8 |
| Топливо | АИ-95 |
| Стандартный диаметр поршня | 100 мм |
| Ход поршня | 88 мм |
| Питание | Карбюратор К-113, К-114 |






